Table des matières - Précédente - Suivante


Back to Home Page of CD3WD Project or Back to list of CD3WD Publications

D - Stockage

I - LE POIDS SPÉCIFIQUE en vrac varie selon les espèces et les variétés:

haricot rouge

: 800-850 kg/m³

haricot lima

: 750 kg/m³

dolique

: 770 kg/m³

pois

: 800-850 kg/m³

soja

: 720-770 kg/m³

haricots en gousses

: 400 kg/m³

II - TYPES DE STOCKAGE

1. Stockage traditionnel

Les haricots sont parfois stockés en gousses dans des greniers aérés. Cependant cette technique n'est guère satisfaisante car elle nécessite des capacités de stockage importantes (le volume spécifique des gousses est de 6 à 6,5 fois plus élevé que celui des graines) et elle n'offre pas de garanties suffisantes. Il sera en particulier impossible de savoir si les grains enfermés dans leurs gousses sont ou non l'objet d'attaques d'insectes. (Certaines légumineuses cependant se conservent bien en gousses. C'est le cas, de l'arachide et de certaines variétés de Voandzou.)

Fig. 291: Pertes de charge dans le haricot.

En général, les légumineuses sont stockées en grains dans différents types de structure: greniers en terre, jarres, bouteilles de verre, etc. Parfois, les grains sont traditionnellement mélangés à de la cendre ou à du sable fin selon des techniques qui diffèrent d'ailleurs suivant les régions, les pays. Dans certains cas, les jarres sont fermées par un couvercle luté à l'argile pour éviter les réinfestations.

Amélioration du stockage traditionnel (cf. Chapitre IV).

Il faut suivre le schéma suivant:

récolte dès maturité permettant ainsi d'éviter un séjour prolongé des produits au champ;

préséchage éventuel en crib;

égrenage;

séchage des produits en grains: séchage solaire amélioré en utilisant par exemple des séchoirs «Allgate» (feuille de plastique noir de faibles dimensions, pourvue d'oeillets pour le passage d'une corde et utilisée comme aire de séchage portative);

stockage: en grenier classique avec utilisation d'insecticide; mais le stockage hermétique, (sac plastique ou mieux bidons métalliques, etc.) de grains bien secs, donne généralement de meilleurs résultats.

2. Stockage commercial

Le stockage commercial des légumineuses s'effectue généralement en magasins. Les graines sont emballées le plus souvent dans des sacs en jute (45 à 90 kg), parfois dans des sacs en sisal. Les sacs en polypropylène tissé sont aujourd'hui utilisés mais, glissants, ils ne permettent pas des hauteurs de tas importantes.

Le volume spécifique des légumineuses stockées en sacs est de:
pois, haricots, lentilles..............................1,3 m³/t.

Le stockage doit être conçu de façon à bien individualiser les tas pour permettre des inspections et des fumigations qui constituent la technique de traitement généralement utilisée contre les insectes.

Le stockage en vrac du soja exige une étude particulière de la manutention en raison de la grande fragilité de la graine.

III - LUTTE CONTRE LES INSECTES (Cf. Chap. VII)

Dans les zones où cette technique est traditionnelle, l'adjonction d'additifs inertes (sable fin, cendres de bois tamisées) peut être envisagée pour constituer un obstacle mécanique au déplacement des insectes.

Une autre technique a également été proposée qui consiste à mélanger les semences de légumineuses à de l'huile dans des proportions de 5 ml/kg. Elle doit être appliquée sur des grains parfaitement secs et traités en petites quantités (de l'ordre de 30 kg). Le film d'huile enrobant les grains aurait un effet d'engluage et d'asphyxie des adultes et des œufs. L'efficacité de ce traitement réside en partie dans le bon enrobage des grains.

Le stockage en atmosphère confiné est une technique de désinsectisation qui peut donner des résultats remarquables. Il est cependant impératif d'avoir du grain bien sec et surtout des structures parfaitement étanches. On peut donc recommander l'emploi de bidons métalliques de 200 1, de bouteilles de verre fermées avec un bouchon de liège, etc., mais les applications restent limitées.

Vers 1970, une technique a été testée d'utilisation de sacs en polyéthylène: sac blanc opaque de 30/100 mm d'épaisseur pouvant contenir 40 kg de niébé. Avant la fermeture du sac, une capsule ouverte de fumigant (tétrachlorure de carbone CCl4) est déposée sur le grain. La principale difficulté de cette technique est l'approvisionnement en sacs et surtout leur fragilité.

Enfin, le traitement des grains (poudrage) par un insecticide chimique rémanent reste une technique à vulgariser en employant des produits peu nocifs pour les consommateurs.

Au niveau des magasins, les stocks sont généralement désinsectisés par fumigation sous bâche au PH, ou au bromure de méthyle. Un traitement de surface avec un insecticide de contact permet d'éviter les réinfestations. Un important programme de lutte a été développé au Niger où le niébé est une denrée exportée vers le Nigéria voisin.

Fiche N° 5 - Arachide

A - Généralités
B - Séchage de l'arachide
C - Stockage de l'arachide

 

A - Généralités

L'arachide appartient à la famille des Papilionacées. Cette plante, originaire d'Amérique tropicale, est une légumineuse annuelle cultivée pour ses graines riches en huile.

Composition de l'amande:

Lipides 45 à 54 %
Protides 20 à 26 %
Glucides 9 à 12 %

Les sous-produits d'huilerie (tourteaux) riches en matières azotées, matières grasses, vitamines et sels minéraux, sont utilisés en alimentation animale.

Enfin une partie de la production d'arachide est, suivant les variétés, destinée à être consommée sous forme d'arachide de bouche.

Fig. 292: Aspects externe et interne d'une gousse. (D'après P. HUBERT.)

Après fécondation de la plante, le développement d'un gynophore porte en terre l'ovaire qui va se développer en gousse à quelques centimètres sous la surface du sol.

A la récolte, les gousses à maturité sont encore à 35 % - 45 % d'humidité. A cette humidité les cotylédons sont collés à la coque. Pour effectuer le battage, il faut attendre que l'amande ait atteint 20 % d'humidité et se soit décollée de la coque. Pour ce premier séchage, on a coutume, notamment dans les pays du Sahel, de disposer les arachides en andains aérés en évitant toutefois une exposition directe des gousses au soleil. Après quelques jours, l'arachide atteint une humidité de 15 % à 20 % et peut être battue.

B - Séchage de l'arachide

Le séchage de l'arachide s'effectue sur gousses. L'humidité de conservation ne doit pas dépasser 7 dépasser - 8 % pour éviter des risques d'échauffement et de développement de moisissures.

I - COURSE D'ÉQUILIBRE AIR-ARACHIDE

Les courbes d'équilibre air-arachide (Fig. 293) montrent des différences importantes d'hygroscopicité entre les amandes et les coques.

Fig. 293: Courbes «équilibre air-arachide (à 32° C).

II - PRATIQUE DU SÉCHAGE

Dans les zones sèches, les conditions climatiques sont telles qu'elles permettent d'effectuer un séchage en andains. Après plusieurs semaines le produit aura atteint l'humidité de sauvegarde de 7 à 8 %. Il peut alors être battu et stocké.

Dans les zones humides le séchage complet au champ n'est pas possible et constitue souvent le frein à l'extension de la culture. La technique classique consiste alors à laisser sécher le produit en andain pendant quelques jours de façon à abaisser son humidité jusqu'à 20 % - 25 % puis à le battre. Cependant, à cette humidité, les gousses ne peuvent être stockées sans risques d'échauffement et de détérioration (après quelques heures). Il est donc indispensable de faire suivre le préséchage naturel d'un séchage artificiel qui doit être suffisamment rapide pour éviter le développement des moisissures et notamment des Aspergillus responsables de la production de mycotoxines (aflatoxines).

Enfin, un séchage artificiel total abaissant en quelques heures l'humidité du produit de 40 % à 7 % - 8 % n'est généralement pas à recommander car il détériore le produit. Il ne peut être envisagé que dans le cas où l'arachide est immédiatement utilisée par les industries de transformation. La dessiccation trop rapide provoque soit un blocage du transfert d'humidité (croûtage), soit l'apparition de graines ridées, soit l'éclatement des coques.

III - SÉCHOIRS

Les séchoirs généralement utilisés sont des modèles statiques (cases de séchage, remorques-sécheuses à double fond, cellules séchoirs, magasins à plancher perforé ou à gaines, etc.).

Il est conseillé de suivre les règles de séchage suivantes

• La température de l'air de séchage ne doit pas dépasser 35° C (ou ne pas être réchauffé de plus de 5 à 6° C par rapport à l'air ambiant) pour ne pas risquer d'altérer les qualités organoleptiques de l'arachide de bouche ou la faculté germinative des semences.

• La hauteur maximale de la couche de produit à sécher ne doit pas dépasser 3 m. Cette hauteur est fonction de l'humidité initiale (Fig. 294).

• Le débit spécifique de l'air est généralement choisi entre 300 et 600 m³/h/m³.

Si les arachides ont déjà été séchées en andains jusqu'à un taux d'humidité de 14 % à 18 % il est possible de terminer le séchage avec l'air ambiant (à condition que son humidité relative soit inférieure à 70 %) à un débit spécifique de 20 m³/h/m³ de produit.

Fig. 294: Schéma: hauteur de la couche de produit à sécher en fonction de l'humidité initiale.

PERTES DE CHARGE EN VENTILATION (variété Virginia) EN FONCTION DU DÉBIT D'AIR (Pertes de charge exprimées en mm CE)

Humidité (en %)

50

45

40

35

30

25

20

15

Débit spécifique d'air (en m³/h/m³)

1800

1500

1200

900

750

600

450

300

Épaisseur (en mm):

3,05

´

´

´

´

´

´

47,0

22,9

2,75

´

´

´

´

´

60,0

34,3

17,3

2,44

´

´

´

´

64,8

43,2

25,4

12,7

2,13

´

´

´

´

44,5

29,2

19,0

8,4

1,83

´

´

´

40,6

27,9

19,0

11,4

5,6

1,52

´

´

40,6

23,9

17,8

11,4

6,3

3,6

1,22

´

31,9

21,3

12,2

9,2

6,3

3,8

1,8

0,91

20,0

14,2

9,6

5,8

4,3

2,8

1,8

1,0

0,61

7,4

4,6

3,1

2,0

1,5

1,0

0,8

0,5

Nous présentons ci-après quelques exemples d'installations existantes extraits de la littérature.

- Séchage en sacs ventilés par des gaines verticales.

Débit spécifique

: 600 m³ d'air/h/m³.

Vitesse de séchage

: de 30 % à 8 % MH en 8 à 10 jours.

- Séchage en couche de 40 à 60 cm placée sur plancher perforé (Nigéria-Alabama).

Débit spécifique

: 1000 à 1500 m³/h/m³.

Température de l'air

: 35° C à 45° C.

Séchage de 40 à 8 %

: 40 h à 12 h.

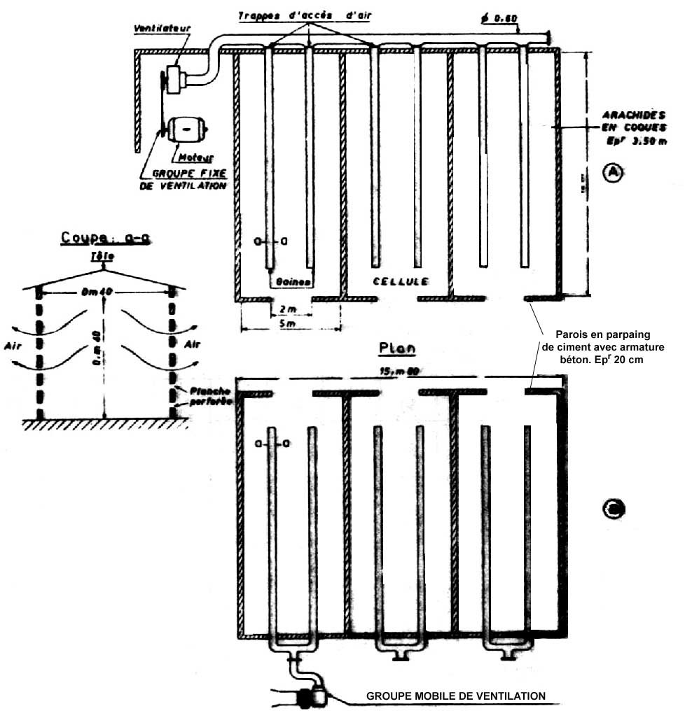
Fig. 295: Schéma d'une installation de stockage en coques, zones tropicales humides.

- Cellules de stockage ventilées par gaines (Congo).

Ces cellules rectangulaires de 200 m³ (50 t) sont ventilées par 2 gaines longitudinales (Fig. 295). Pour du produit semi-sec les débits spécifiques sont nettement plus faibles que pour du produit humide:

Séchage de 14 à 8 %

: de 4 à 8 jours.

Débit spécifique

: 35 m³/h/m³.

Séchage de 30 à 6 %

: de 4 à 6 jours.

Débit spécifique

: 600 à 900 m³/h/m³ (air à 30° C).

De ces exemples, il ressort que chaque installation doit être adaptée en fonction de l'exploitation, de l'apport journalier, de l'humidité initiale, des conditions climatiques locales et de la destination des arachides.

C - Stockage de l'arachide

Traditionnellement l'arachide est stockée en coque. Cette dernière constitue en effet une protection naturelle des graines contre les divers facteurs de dégradations (humidité, température, déprédateurs, chocs mécaniques, etc.). Les semences et les arachides d'huilerie sont conservées sous cette forme. Dans les zones sèches, le produit peut atteindre des humidités très faibles (3 %). A ce niveau d'humidité, le décorticage entraîne un taux élevé de «splittage» et de brisures. Pour cette raison les arachides de bouche sont stockées en graines, le décortiquage étant exécuté à une humidité supérieure à 6 %.

Le poids spécifique des arachides en coques varie suivant les variétés: on peut retenir 200 à 350 kg/m³ et l'angle de talus naturel est de 38°.

Le poids spécifique des arachides en graines est de 550 kg/m³ à 670 kg/m³ et l'angle du talus naturel est de 26° à 30°.

Pour obtenir un produit bien conservé, il est indispensable qu'il soit de bonne qualité initiale.

Au niveau de la réception, les contrôles d'usage doivent avoir lieu pour la vérifier:

Il faut que le produit soit sec: l'humidité devra être inférieure à 10 %, et soit propre: la tolérance en corps étrangers est habituellement de 1 % (0,1 % pour l'arachide de bouche destinée à l'exportation).

Les corps étrangers (sable, terre, restes de gynophores, bàtonnets...) peuvent être éliminés par passage au crible (la terre d'arachide, très fertile, est recherchée par les maraîchers).

I - TYPES DE STOCKAGE

1. A l'air libre

Dans les zones sahéliennes les arachides coques sont fréquemment stockées à l'air libre en «Secco».

Les aires de stockage doivent être situées sur des points hauts, elles sont constituées d'une plate-forme bétonnée ou goudronnée pour éviter les remontées d'humidité et l'attaque des termites. Dans certains cas la plate-forme pourra être en latérite compactée et traitée avec un insecticide.

La hauteur des seccos peut atteindre 15 m sans que les coques de la base ne soient écrasées.

La largeur de la plate-forme permet de déterminer cette hauteur sachant que l'angle du talus naturel est de 38° (H = L/2 sin 38°). Cette hauteur peut être augmentée en constituant des murets en sacs de 1 à 3 m de hauteur (de 2 à 4 épaisseurs de sacs) (fig. 296).

Fig. 296: Schémas de «Seccos».

Le produit peut être changé mécaniquement à l'aide d'une bande transporteuse inclinée («Sauterelle»).

Lorsqu'il existe des risques de pluies, les pyramides d'arachides doivent être recouvertes de bâches tendues par des contrepoids. Un fossé est creusé autour des tas pour évacuer les eaux de pluies.

Les arachides graines conservées en sac peuvent également être stockées à l'extérieur. Les sacs doivent être correctement disposés pour constituer des pyramides stables dont les pentes peuvent être plus importantes que celles des tas d'arachides coques (45° à 50°).

2. Stockage en magasin

a) Magasin classique

Les tas d'arachides sont disposés dans les magasins de façon à éviter, le contact avec les parois et à laisser la place à un couloir périphérique d'inspection. La technique consistant à élever des murets de sacs est utilisée pour augmenter la hauteur des tas. Dans les grands centres, le remplissage peut se faire à l'aide de bandes transporteuses suspendues à la charpente.

Fig. 298: Schéma d'un magasin de stockage en vrac.

Pour la vidange, certains magasins sont équipés de transporteurs à chaîne ou de vis de reprise centrales, le fond en V très ouvert du magasin favorise la vidange. Dans certains cas la reprise se fait sur le côté ou en fond de magasin. Une pelle tirée par un câble permet d'alimenter les appareils de reprise et d'effectuer une vidange totale.

Le stockage en magasin de l'arachide de bouche se pratique exclusivement en sacs. La gestion de tels magasins ne diffère pas de celle appliquée pour le stockage des céréales (cf. Chapitre V).

b) Magasins réfrigérés (cf. 5.6.)

Pour la conservation de longue durée de l'arachide et notamment des stocks de sécurité de semences, l'utilisation de magasins réfrigérés est intéressante. Une expérience de ce type a été faite à Louga au Sénégal où l'on a conservé de l'arachide en graines à 0° - 2° C pour un stockage de 20 mois, et à 4° - 6° C pour un stockage de 7 - 8 mois, l'humidité relative de l'air étant de 60 % - 70 %.

3. Stockage en silo

Le stockage des graines en silo n'est envisageable qu'au niveau des industries de transformation où le problème des brisures n'est pas essentiel. Il est possible de stocker sur des hauteurs pouvant atteindre 30 m alors que pour conserver des graines entières il faut se limiter à environ 12 m. Le contrôle du taux d'humidité du produit est très important et il est essentiel de prévenir les reprises d'humidité qui se traduisent par un gonflement du produit risquant de faire éclater les cellules. Le même problème peut survenir dans un stockage en vrac en magasin si te produit repose contre les parois. Le stockage hermétique sous gaz inerte intéressant pour stabiliser le produit mais en général trop coûteux.

4. Stockage sous vide

Cette technique (cf. chapitre IX) est intéressante pour la constitution de stocks de sécurité de semences et pour le conditionnement des arachides de bouche.

II - STOCKAGE DES TOURTEAUX

1. Les tourteaux d'arachides, sous-produits d'huilerie riches en matières azotées et matières grasses (notamment le tourteau de pression continue qui contient encore 4 à 5 % de matières grasses, parfois 8 à 12 %), sont utilisés pour l'alimentation du bétail.

(Le tourteau d'extraction par solvant ne contient, lui, que 0,5 % d'huile).

A la sortie des presses, les écailles de tourteaux, chaudes et sèches, doivent être progressivement refroidies pour être stockées en sacs ou en vrac.

Les problèmes de conservation sont liés à l'oxydation des huiles encore contenues dans les tourteaux: oxydation qui entraîne un dégagement de chaleur important et la dégradation du produit. La durée de stockage est d'autant plus courte que la teneur en huile est élevée.

DURÉE DE STOCKAGE DES TOURTEAUX, d'après GILLIER et BOCKELEE-MORVAN (I.P.H.O.).

Durée de stockage

Teneur en huile (extraction à l'Hexane)

Stockage en ambiance normale

Stockage en air conditionné

0

9,0 %

8,4 %

3 mois

7,7 %

7,8 %

5 mois

7,7 %

7,8 %

7 mois

5,8 %

7,8 %

11 mois

4,0 %

7,8 %

2. Le principal problème en cours de stockage (comme pour les arachides gousses et graines) est celui du développement des moisissures et notamment des Aspergillus qui dans certaines conditions des substances hautement toxiques: les aflatoxines (cf. Chapitre I). On peut noter que les mycotoxines déjà présentes dans la graine se retrouvent en grande partie dans les tourteaux. La faible proportion qui passe dans l'huile est éliminée au cours du raffinage.

On doit contrôler avec une particulière attention tous les tourteaux ayant subi une réhumidification.

III - ENNEMIS DES STOCKS: INSECTES

Outre les attaques de moisissures, les arachides stockées peuvent être l'objet de déprédations de la part des insectes. Même en stockage en gousses où une protection naturelle des graines est assurée par la coque, certains insectes peuvent perforer les coques.

C'est en particulier le cas des broches (Caryedon serratus [Oliv.]) et des punaises (Aphanus spp.). Les broches provoquent des dégâts par les larves qui se développent dans lu coques en consommant les graines (cotylédons). Comme dans le cas de haricots, elles ne sont pas exclusivement des insectes des entrepôts, leur attaque peut se développer au champ ou dans les stocks à l'air libre.

Fig. 299: Bruche des arachides. - Caryedon serratus (Oliv.) - (Doc. DEGESCH.)

D'autres insectes peuvent se développer dans les stocks d'arachides graines ou sur des gousses abîmées: il s'agit du trogoderme et des triboliums. Les larves de trogoderme détériorent les sacs et souillent les produits.

IV - MOYENS DE LUTTE: DÉSINSECTISATION

1. Traitement de contact

Avant tout stockage il faut effectuer le traitement des locaux puis traiter les produits par mélange avec du insecticides de contact. Le traitement (poudrage) s'effectue souvent par la méthode sandwich en chargeant couche après couche.

Les insecticides de contact aujourd'hui utilisés sont les organophosphorés. Les produits souvent employés sont le bromophos (500 g/t de poudre 2 %) ou l'iodofenphos (1 000 g/t poudre 2 %). D'autres produits rémanents sont aujourd'hui disponibles (cf. Chapitre Vil).

Les insecticides de contact assurent une bonne protection contre les insectes à condition que le produit n'arrive pas déjà infesté par les bruches; c'est pourquoi dans bien des cas, et notamment lorsqu'il s'agit de semences, il est indispensable de traiter immédiatement par fumigation.

2. Fumigation

La fumigation au bromure de méthyle est généralement pratiquée. Elle peut se faire soit sous pyramides bâchées, soit en chambre de fumigation. La dose utilisée est de 30 g/m³ (90 g/t d'arachide coque) pour une fumigation d'une durée inférieure à 24 h.

La fumigation au bromure de méthyle doit se faire sur du produit bien sec car il y a un risque de phytotoxicité avec, pour les semences, une forte baisse de la faculté germinative. C'est pourquoi il est souvent préférable (et plus simple) d'effectuer une fumigation au phosphure d'hydrogène (PH3) tout en sachant que dans les zones très sèches la décomposition des pastilles de PH3 est difficile.

Pour plus de précisions concernant les techniques de désinsectisation, les produits utilisables et les matériels, le lecteur peut se reporter au Chapitre VII.


Table des matières - Précédente - Suivante

CD3WD Project Donate